小红楼论坛资料大全最新版本更新内 ,一品楼ypl论坛官网2025广州qm论坛 ,一品楼ypl论坛浙江 ,一杯茶论坛全国兼职51一品茶楼

安全·节能防爆电加热导热油炉江苏省「专精特新 」「瞪羚企业 」 国家高新技术企业

服务热线:400-000-9261 咨询电话:151 9595 6304

高新技术企业认定,锅炉与锅炉水处理协会会员单位

反应釜导热油加热好不好「欧能机械」告诉您

返回列表 来源: 欧能机械 发布日期: 2019.07.05/17:14

现在市场上用反应釜设备的厂家很多,厂家生产产品时需要物料混合反应就需要用到反应釜,反应釜本身不具备加热和冷却的功能,所以选择导热油加热,导热油加热好不好呢,欧能小编告诉您。 

反应釜导热油加热

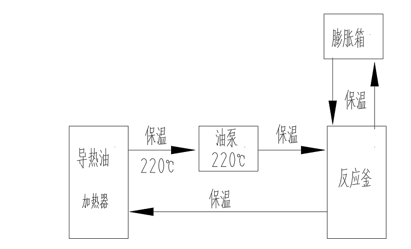
很多厂家用反应釜混合物料时需要加热或冷却工艺,由于反应釜本身不具备加热或冷却功能,这个时候就需要辅助设备给工艺需求控温,电加热导热油炉就是这么一款设备,电加热导热油炉机组是将导热油用电能加热器加热到一定温度,泵送入旋转反应釜再回流入到电加热导热油炉的循环过程,实现对反应釜加热。 

欧能机械通过不断的研发生产的电加热导热油炉具备的优势有很多,例如:导热油密度低,加热能耗低,传热快,温度稳定,压力小,加热温度高等等。所以反应釜选择导热油加热很好,对环境友好,温控稳定持久,升降温快。

         导热油加热反应釜流程

 欧能机械一直秉承客户的要求就是我们的追求,设备品质是硬件,服务是软件。专注设备细节和安全,反应釜导热油加热选择欧能电加热器绝对放心!有需要可以咨询我们:400-000-9261,151 9595 6304。希望能帮助到您!

【相关推荐】

咨询热线

400-000-9261
热品推荐
ExdbⅡBT4Gb防爆导热油炉

ExdbⅡBT4Gb防爆导热油炉

温度范围:50-300℃控温精度:±1℃加热功率:9~96W控制类型:接触器/固态继电器
1200KW电加热导热油炉

1200KW电加热导热油炉

温度范围:50-300℃控温精度:±1℃加热功率:100-2000kW控制类型:固态继电器/可控硅